案例詳情 圖片集錦
項目描述:
針對亞氨基二乙腈工藝特點,通過與客戶合作,研發的亞氨基二乙腈專用振動流化床性能卓越、節能環保,安全,低耗,維修簡單。
設備描述:
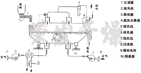
亞氨基二乙腈專用振動流化床干燥機干燥系統主要包括鼓風機、空氣加熱器、振動流化床、旋風收集器、袋式除塵器、引風機、排氣筒等設備。 經過加熱后的潔凈干燥的熱空氣經分配后進入流化床,從加料口進入的濕物料被熱風吹起從而形成沸騰狀態。由于熱風與物料廣泛接觸,增強了傳熱傳質的過程,因此在較短的時間內就可干燥,潮濕的廢氣由風機排出,干燥后的物料經過自然空氣進行冷卻,從而利于包裝。
設備特點:
(1)振動源是采用振動電機驅動,運轉平穩,維修方便,噪音低,壽命長;
(2)流態化勻稱,無死空隙和吹穿現象,可以獲得均勻的干燥、冷卻制品;
(3)可調性好,適應面寬。料層厚度和在機內移動速度以及全振幅變更均可實現無極調節;
(4)對物料表面的損傷小,可用于易碎物料的干燥,物料顆粒不規則時亦不影響工作效果;
(5)采用全封閉式的結構,有效地防止了物料與空氣間空叉感染,作業環境清潔;
(6)機械效率與熱效率高,節能效果好,比一般干燥裝置可節能30~60%。
|
轉載請注明出處(亞氨基二乙腈專用振動流化床干燥機:/companynews/422)
相關文章
- 2025-09-09 > 常州榮發干燥生產的閃蒸干燥整套生產線發貨外蒙古!
- 2025-05-20 > 常州榮發干燥木薯砂項目設備生產完畢準備發貨!
- 2025-04-07 > 常州榮發干燥越南項目-豌豆蛋白纖維渣干燥機發貨視頻!
- 2025-01-06 > 常州榮發干燥木薯貓砂烘干項目發貨現場!
- 2024-12-30 > 常州榮發干燥在江蘇環保項目順利完成作業!
- 2024-11-29 > 常州榮發干燥山東豆纖維烘干項目完成交貨!
- 2024-11-22 > 榮發干燥江蘇項目木薯貓砂專用烘干機發貨現場!
- 2024-10-29 > 分子篩烘干項目發貨現場!
- 2024-08-19 > 常州榮發干燥在徐州項目順利完成作業!
- 2024-08-01 > 榮發干燥在河北豆渣項目調試結束
相關案例




